Product Summary

The STRD4412 is an auto chip IC.

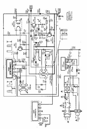
Diagrams

STRD4412 block diagram